S7703随板无线控制器直接转发模式下终端不能获取地址
问题描述
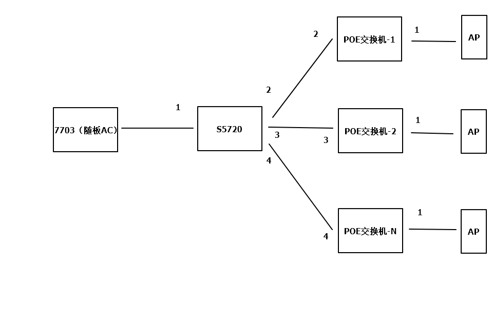
1. 拓扑图如下;
2. 7703随板无线控制器;
3. 使用vlan pool分配IP地址
4. 每层楼一台POE交换机下连AP,并且想实现每层楼一个VLAN,用于区分
5. 现在问题如果使用隧道转发,无线终端可以正常获取到地址并且上网,如果使用直接转发则不能获取到地址

处理过程
VLAN池中VLAN ID是VLAN 2,3,4
1. 首先检查各交换机连接端口是否是trunk,并且放通VLAN,检查无误,
7703下连口,trunk,放通vlan 1,2,3,4
S5720,1口,turnk,放通vlan 1,2,3,4
POE交换机-1,2口,trunk,放通vlan 2,1口,trunk放通vlan 2
POE交换机-2,3口,trunk,放通vlan 3,1口,trunk放通vlan 3
POE交换机-N,4口,trunk,放通vlan 4,1口,trunk放通vlan 4
2. 检查交换机上是否有创建VLAN,正常
3. 在任意一台POE交换机下连口接一台笔记本,划分到业务VLAN中,均能够正常获取到IP地址,可证明DHCP服务器配置没问题;
4. 在POE交换机上放通所有VLAN POOL中的VLAN后正常获取
根因
新接入的无线终端会被动态的分配到VLAN pool中的各个VLAN中,所以没办法具体指定哪层楼获取到哪个VLAN ID,导致不能获取到地址;
解决方案
需要在POE交换机上放通vlan pool中所有的VLAN
建议与总结
需要深刻理解vlan pool的分配原理
阅读剩余
版权声明:
作者:SE_Gao
链接:https://www.cnesa.cn/8507.html
文章版权归作者所有,未经允许请勿转载。
THE END
阿里云ECS服务器 - 限时特惠活动
云服务器爆款直降90%
新客首单¥68起 | 人人可享99元套餐,续费同价 | u2a指定配置低至2.5折1年,立即选购享更多福利!
新客首单¥68起
人人可享99元套餐
弹性计费
7x24小时售后